2009-04-23, 14:49
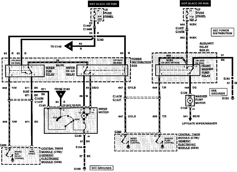
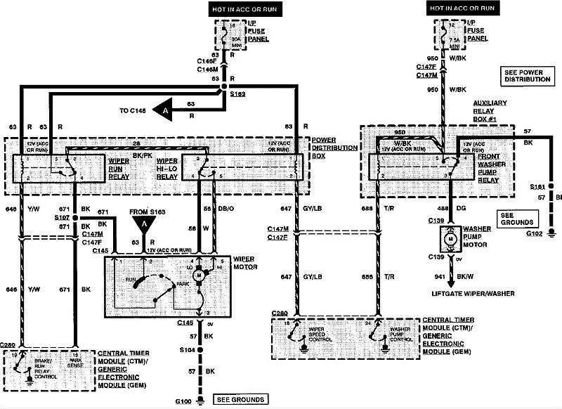
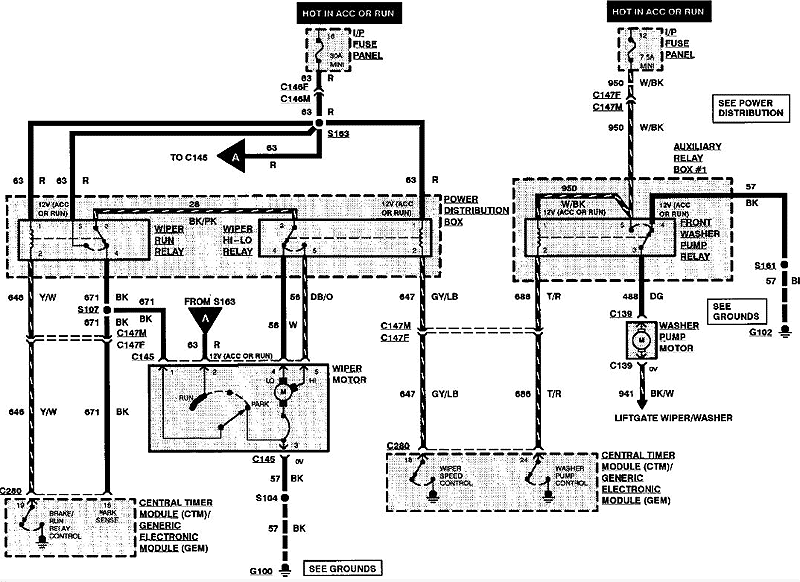
W/g schematu jest przekaźnik, a sterowanie idzie z GEM - więc należało by najpierw sprawdzić czy na brązowo/czerwonym jest +12v przez cewkę przekaźnika i czy po naciśnięciu spryskiwania spada tam do zera ( czyli sprawdzamy 24 nogę na GEM) - jak jest 12V a nie spada na zero w momencie naciśnięcia spryskiwacza to problem w przełączniku pracy wycieraczek, jak nie ma 12v to problem z bezpiecznikiem (12) przekaźnikiem albo kablem brązowo/czerwonym.
-
Załączniki
-

- schemat
- Bez nazwy 1.GIF (67.22 KiB) Przejrzano 3587 razy
Ostatnio zmieniony 2009-04-23, 14:53 przez
Przemex, łącznie zmieniany 1 raz.